waterinjection.info
>
Other
>
Gallery - NEW
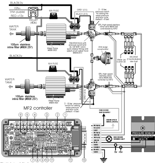
Port injection on 1000 WHP Supra by TunerM of New Jersey
User Name
Remember Me?
Password
FAQ
Calendar
Go to Page...
Thread Tools
Display Modes
#
1
26-10-2004, 11:46 AM
Forum Admin
Senior Member
Join Date: Oct 2003
Posts: 127
Port injection on 1000 WHP Supra by TunerM of New Jersey
__________________
Forumadmin
Forumadmin@waterinjection.info
Forum Admin
View Public Profile
Send a private message to Forum Admin
Visit Forum Admin's homepage!
Find all posts by Forum Admin
«
Previous Thread
|
Next Thread
»
Thread Tools
Show Printable Version
Display Modes
Linear Mode
Switch to Hybrid Mode
Switch to Threaded Mode
Posting Rules
You
may not
post new threads
You
may not
post replies
You
may not
post attachments
You
may not
edit your posts
BB code
is
On
Smilies
are
On
[IMG]
code is
On
HTML code is
Off
Forum Rules
Forum Jump
User Control Panel
Private Messages
Subscriptions
Who's Online
Search Forums
Forums Home
Injection Applications (making it work)
Gasoline Forced-Induction
Diesel
Competition Specific
Forum policy and contents
Forum Policies
Water/alcohol supplementary technical papers
Aquamist specific system Q and A and new products
Cool Running Engineering (Orlando)
Aquamist systems in details and latest offerings
Aquamist HFS-4 forum
HFS-4 user manual and wiring diagrams
Aquamist HFS-3 forum
HFS-3 wiring diagram to a specific model of car
Aquamist HFS-6 forum
HFS-6 wiring diagrams for specific model of cars
Injection Theory (what it is and what it does)
General Effects
Injection Mixtures
Avoiding Disaster
Intercooler Effects
In Cylinder Effects
Fuel and Oxidizers
Water/Methanol database on specific model of cars
Your one-stop search for water/methanol injected cars
Other
Gallery - NEW
Off-topic
All times are GMT +1. The time now is
03:40 AM
.
Contact Us
-
Aquamist
-
Archive
-
Top
Powered by vBulletin® Version 3.8.4
Copyright ©2000 - 2025, Jelsoft Enterprises Ltd.